赢在矿权--矿权交易和增值服务的领先平台

矿权热线:010-84929534

商务合作:010-84934462

自然资源部发布矿产资源储量新老分类数据转换基本规则

根据最新发布的《自然资源部办公厅关于做好矿产资源储量新老分类标准数据转换工作的通知》要求,矿产资源储量新老分类标准数据转换的基本规则为:


新分类标准下储量与资源量按包含关系管理,转换后的资源量是反映矿产资源“有多少”的总量数据,不扣除储量所对应的资源量部分。新分类标准下的矿产资源储量数据,按《固体矿产资源储量新老分类标准转换基本对应关系》(附件1)转换形成。

(一)按照新老分类标准类型和定义,将老分类标准(《固体矿产资源/储量分类》(GB/T 1766-1999))中的储量按照地质可靠程度和可行性研究程度转换为新分类标准的证实储量和可信储量(图1)。

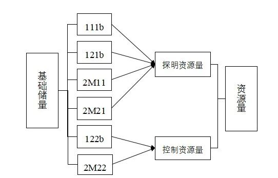
(二)将老分类标准中的基础储量按照地质可靠程度转换为新分类标准的探明资源量和控制资源量(图2)。

(三)将老分类标准中的各类资源量按照地质可靠程度转换为新分类标准的探明资源量、控制资源量和推断资源量(图3)。

(四)老分类标准中预测的资源量(334?),因可靠程度低,达不到新分类标准中资源量的要求,纳入“潜在矿产资源”管理。

根据该通知附件所示,固体矿产资源储量新老分类标准转换基本对应关系见下表:

序 号

新分类标准资源储量类型

老分类标准资源储量类型

1

储量

证实储量

111

121

2

可信储量

122

3

资源量

探明资源量

111b

121b

2M11

2M21

2S11

2S21

331

4

控制资源量

122b

2M22

2S22

332

5

推断资源量

333



  • 关注(0)

  • 评论(0)

  • 分享()

为您提供海量精准的矿权项目信息

免费注册